
늄��{(di��o)��(ji��)�y�ĽY(ji��)��(g��u)��ԭ������Ҋ���ϼ�̎���������������ڣ�2021-04-14
늄��{(di��o)��(ji��)�y�ǹ��I(y��)�Ԅӻ��^�̿����е���Ҫ��(zh��)�І�Ԫ�x�����Y(ji��)��(g��u)��늄ӈ�(zh��)�ЙC(j��)��(g��u)���{(di��o)��(ji��)�y�B�ӽM�Ϻ�(j��ng)�^�C(j��)е�B���b�䡢�{(di��o)ԇ���b��(g��u)��늄��{(di��o)��(ji��)�y��
��(zh��)����
���^�̿���ϵ�y(t��ng)������(zh��)���������{(di��o)��(ji��)����ָ����̖����(j��ng)��(zh��)�ЙC(j��)��(g��u)�����D(zhu��n)�Q������(y��ng)�Ľ�λ�ƻ�ֱ��λ�ƣ�ȥ�{(di��o)��(ji��)�C(j��)��(g��u)����׃���،����M(j��n)�������������������Ԍ�(sh��)�F(xi��n)�^�̵��Ԅӿ��������Ԅӿ���ϵ�y(t��ng)������(zh��)�����DZز����ٵĽM�ɲ���������т������ȔM�ɿ���ϵ�y(t��ng)�ĸ��X���٣��{(di��o)��(ji��)�����ǿ���ϵ�y(t��ng)�Ĵ��X������(zh��)�����t���ԱȔM��ɾ��w����������
��(zh��)�������������ڸߜء��߉������䡢��(qi��ng)���g����ճ�ȡ��Y(ji��)�����W�������g���߉���Ƞ�B(t��i)�£�ʹ�×l�������������������������ϵ�y(t��ng)�ı����h(hu��n)��(ji��)�������(zh��)�����x���ʹ�ò���(d��ng)���������o���a(ch��n)�^���Ԅӻ��������y�����S�������£�����(d��o)�¿���ϵ�y(t��ng)�Ŀ����|(zh��)���½����{(di��o)��(ji��)ʧ�`������|(zh��)����ȼ���ױ����ж�����ɇ�(y��n)�ص��¹�����ˣ����ڈ�(zh��)���������_�x�úͰ��b���S�ȸ����h(hu��n)��(ji��)����횽o������ע����
��(zh��)��������(j��)�(q��)�ӄ����IJ�ͬ���Ʉ��֞��ӈ�(zh��)������Һ�ӈ�(zh��)������늄ӈ�(zh��)������
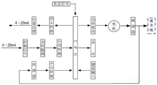
늄��{(di��o)��(ji��)�y�ĽY(ji��)��(g��u)�c����ԭ��
1��늄��{(di��o)��(ji��)�y�Ļ����Y(ji��)��(g��u)
늄��{(di��o)��(ji��)�y�ϲ��Lj�(zh��)�ЙC(j��)��(g��u)�������{(di��o)��(ji��)��ݔ����0��10mADC��4��20mADC��̖���������D(zhu��n)�Q������(y��ng)��ֱ��λ�����Ƅ��²����{(di��o)��(ji��)�y������ֱ���{(di��o)��(ji��)���w�����������늄��{(di��o)��(ji��)�y�Ĉ�(zh��)�ЙC(j��)��(g��u)������ͬ�����{(di��o)��(ji��)�y���{(di��o)��(ji��)�C(j��)��(g��u)���ĽY(ji��)��(g��u)��ʹ�×l���IJ�ͬ��ͺܶ࣬���õ���ֱͨ���y����ֱͨ�p�y���ɷN��
2��늄ӈ�(zh��)�ЙC(j��)��(g��u)�Ļ����Y(ji��)��(g��u)
��늄ӈ�(zh��)������Ҫ��������x��늚ⲿ�ֺ͂��Ӳ��ֽM����늙C(j��)�����B�Ӄɂ����x���ֵ����g������늙C(j��)������Ҫ��ݔ���D(zhu��n)����ͨ�^�༉���X݆���f�����νz�U�ϣ����νz�Uͨ�^�ݼy׃�Q�D(zhu��n)�؞���������������ݗUͨ�^���i��ݔ���S��ֱ���г̂��f���y�U����(zh��)�ЙC(j��)��(g��u)ݔ���S����һ����ֹ���ӵ�ֹ�D(zhu��n)�h(hu��n)��ݔ���S�ď����i���b��Ҳ��������λ��ָʾ����ݔ���Sֹ�ӭh(hu��n)���B��һ����U����U�Sݔ���Sͬ���\(y��n)�У�ͨ�^�c��U�B�ӵ��X�l�匢ݔ���Sλ���D(zhu��n)�Q�����̖���ṩ�o���ܿ��ư�������^��̖���yλ����ݔ����ͬ�r��(zh��)�ЙC(j��)��(g��u)���г�Ҳ�����X�l���ϵăɂ�����λ�_�P(gu��n)�_���������ɃəC(j��)е��λ���o(h��)��
3����(zh��)�ЙC(j��)��(g��u)����ԭ��
늄ӈ�(zh��)�ЙC(j��)��(g��u)����늄әC(j��)���(q��)��Դ����ֱ���������Ƽ�������̖��ԭ�����K�D��D3��ʾ����(d��ng)��������ݔ�����һ����̖ݔ��r������̖�cλ����̖�M(j��n)�б��^����(d��ng)�ɂ���̖��ƫ��ֵ����Ҏ(gu��)�������^(q��)�r���������a(ch��n)������ݔ�����(q��)���ŷ�늄әC(j��)�D(zhu��n)��ʹ�p������ݔ���S���pС�@һƫ��ķ����D(zhu��n)����ֱ��ƫ��С�����^(q��)��ֹ���˕rݔ���S�ͷ�(w��n)�����cݔ����̖������(y��ng)��λ������
4���������Y(ji��)��(g��u)
�������������·��������������LED ���I������������Ӿ����ӵȽM���������ŷ��Ŵ����Ԍ��Æ�Ƭ̎��������A(ch��)��ͨ�^ݔ���·��ģ�M��̖���yλ�����̖�D(zhu��n)�Q�ɔ�(sh��)����̖��̎��������(j��)�ɘӽY(ji��)��ͨ�^�˹����ܿ���ܛ�������@ʾ�Y(ji��)����ݔ��������̖��
5���{(di��o)��(ji��)�y�����Y(ji��)��(g��u)
�{(di��o)��(ji��)�y�c��ˇ�ܵ��б��{(di��o)���|(zh��)ֱ�ӽ��|���yо���y�w��(n��i)�\(y��n)������׃�yо�c�y��֮�g����ͨ��e������׃�y�T������ϵ��(sh��)�Ϳ��Ԍ���ˇ����(sh��)�M(j��n)���{(di��o)��(ji��)��
�D�o��ֱͨ���y����ֱͨ�p�y���ĵ��ͽY(ji��)��(g��u)���������y�w(��ߜ����y�w)���y�w�����y�w���yо�c�y�U�M�ɵ��yо�������y��������������ȽM����
ֱͨ���y�����y�w��(n��i)ֻ��һ���yо��һ���y���������c(di��n)�ǽY(ji��)��(g��u)������й©��С(�������Д�)�����S����С����ˣ����m����Ҫ��й©��С�����������^С�ĸɃ����|(zh��)�Ĉ������ڑ�(y��ng)���Б�(y��ng)�eע�������S��������ֹ�y�T�P(gu��n)������ֱͨ�p���{(di��o)��(ji��)�y���y�w��(n��i)�Ѓɂ��yо���y�������cͬ�ڏ��Ć����y�������ͨ�����s��20%��25%����?y��n)����w���������yо�ϵ���������������������������yо����ͬ�r�P(gu��n)�]������p���y�������S�������й©���^������c(di��n)�����m�����y�ɶˉ����^��й©��Ҫ�ߵĸɃ����|(zh��)���������m���ڸ�ճ�Ⱥͺ��w�S�Ĉ�����
��Ҋ���ϼ���Q����
1����(zh��)����������,������ģ�K�Դ����̖������̎���������z���Դ늉��Ƿ����_��늄әC(j��)�Ƿ�ྀ��ʮо���^�Ķ˵������K���Ƿ�ྀ��늄әC(j��)���λ������ݸ��Ӳ��^�Ƿ��������Ì��Ȼ��Q���Д����ģ�K�Ƿ�������
2����(zh��)����������, �Դ��������̖������̎���������z��ݔ����̖�O�Ե��Ƿ����_���Ì��Ȼ��Q���Д����ģ�K�Ƿ�������
3���{(di��o)��(ji��)ϵ�y(t��ng)����(sh��)��������(d��ng)��(d��o)��(zh��)�����l����ʎ̎���������{(di��o)��(ji��)���ą���(sh��)���������m��������ϵ�y(t��ng)�a(ch��n)����ͬ�̶ȵ���ʎ�����چλ�·�{(di��o)��(ji��)ϵ�y(t��ng)���������^С���e�֕r�g�^�����֕r�g���������^���ܮa(ch��n)��ϵ�y(t��ng)��ʎ������ͨ�^ϵ�y(t��ng)�����ķ������������x���@Щ����(sh��)��ʹ��·���ַ�(w��n)���ٶȡ�
4����(zh��)����늙C(j��)�l(f��)��Ѹ�١���ʎ�������̕r�g��(n��i)ֹͣ����̎���������ý���2V 늉��n�y����ģ�Kݔ����Ƿ����ɔ_�ӣ��z����̖���Ƿ���Դ�����x���λ�����λ���侀�Ƿ����ã������M�������Ƿ�������
5����(zh��)���������ʲ��M(j��n)�����ЬF(xi��n)��������̎���������z������������̖�����r�g�Ƿ����_��
6����(zh��)����λ�÷�����̖̫���̫С̎���������z��“��λ”��“�г�”�λ���{(di��o)���Ƿ����_�����Q����ģ�K�Дࡣ
7������̖���(zh��)����ȫ�_��ȫ�P(gu��n)����λ�_�P(gu��n)Ҳ��ͣ̎���������z�����ģ�K�Ĺ����x���_�P(gu��n)�Ƿ������_λ����“��λ”��“�г�”�λ���{(di��o)���Ƿ����_�����Q����ģ�K�Дࡣ
8����(zh��)������ʎ���Q��̎����������Ҫ����?y��n)��`�����{(di��o)��̫�������`��^(q��)̫С���^���`������ʹ��(zh��)����С��·�o����(w��n)�����a(ch��n)����ʎ������r��{(di��o)�`�����λ���`���������w����׃��̫������(zh��)�ЙC(j��)��(g��u)�����������{(di��o)��(ji��)�y�x��������y����С�_�ȹ�����
9����(zh��)��������������������λ�_�P(gu��n)������늙C(j��)��ֹͣ̎���������z����λ�_�P(gu��n)����λ�_�P(gu��n)�侀�Ƿ��й��������Q����ģ�K�Д���
10����(zh��)����Ƥ����̎���������z���(zh��)������(n��i)�����Ӳ����Ƿ�p�Ŀ�����“��λ”��“�г�”�λ���{(di��o)���Ƿ����_����λ�_�P(gu��n)�Ƿ����_��
��(zh��)����
���^�̿���ϵ�y(t��ng)������(zh��)���������{(di��o)��(ji��)����ָ����̖����(j��ng)��(zh��)�ЙC(j��)��(g��u)�����D(zhu��n)�Q������(y��ng)�Ľ�λ�ƻ�ֱ��λ�ƣ�ȥ�{(di��o)��(ji��)�C(j��)��(g��u)����׃���،����M(j��n)�������������������Ԍ�(sh��)�F(xi��n)�^�̵��Ԅӿ��������Ԅӿ���ϵ�y(t��ng)������(zh��)�����DZز����ٵĽM�ɲ���������т������ȔM�ɿ���ϵ�y(t��ng)�ĸ��X���٣��{(di��o)��(ji��)�����ǿ���ϵ�y(t��ng)�Ĵ��X������(zh��)�����t���ԱȔM��ɾ��w����������
��(zh��)�������������ڸߜء��߉������䡢��(qi��ng)���g����ճ�ȡ��Y(ji��)�����W�������g���߉���Ƞ�B(t��i)�£�ʹ�×l�������������������������ϵ�y(t��ng)�ı����h(hu��n)��(ji��)�������(zh��)�����x���ʹ�ò���(d��ng)���������o���a(ch��n)�^���Ԅӻ��������y�����S�������£�����(d��o)�¿���ϵ�y(t��ng)�Ŀ����|(zh��)���½����{(di��o)��(ji��)ʧ�`������|(zh��)����ȼ���ױ����ж�����ɇ�(y��n)�ص��¹�����ˣ����ڈ�(zh��)���������_�x�úͰ��b���S�ȸ����h(hu��n)��(ji��)����횽o������ע����
��(zh��)��������(j��)�(q��)�ӄ����IJ�ͬ���Ʉ��֞��ӈ�(zh��)������Һ�ӈ�(zh��)������늄ӈ�(zh��)������
늄��{(di��o)��(ji��)�y�ĽY(ji��)��(g��u)�c����ԭ��
1��늄��{(di��o)��(ji��)�y�Ļ����Y(ji��)��(g��u)
늄��{(di��o)��(ji��)�y�ϲ��Lj�(zh��)�ЙC(j��)��(g��u)�������{(di��o)��(ji��)��ݔ����0��10mADC��4��20mADC��̖���������D(zhu��n)�Q������(y��ng)��ֱ��λ�����Ƅ��²����{(di��o)��(ji��)�y������ֱ���{(di��o)��(ji��)���w�����������늄��{(di��o)��(ji��)�y�Ĉ�(zh��)�ЙC(j��)��(g��u)������ͬ�����{(di��o)��(ji��)�y���{(di��o)��(ji��)�C(j��)��(g��u)���ĽY(ji��)��(g��u)��ʹ�×l���IJ�ͬ��ͺܶ࣬���õ���ֱͨ���y����ֱͨ�p�y���ɷN��
2��늄ӈ�(zh��)�ЙC(j��)��(g��u)�Ļ����Y(ji��)��(g��u)
��늄ӈ�(zh��)������Ҫ��������x��늚ⲿ�ֺ͂��Ӳ��ֽM����늙C(j��)�����B�Ӄɂ����x���ֵ����g������늙C(j��)������Ҫ��ݔ���D(zhu��n)����ͨ�^�༉���X݆���f�����νz�U�ϣ����νz�Uͨ�^�ݼy׃�Q�D(zhu��n)�؞���������������ݗUͨ�^���i��ݔ���S��ֱ���г̂��f���y�U����(zh��)�ЙC(j��)��(g��u)ݔ���S����һ����ֹ���ӵ�ֹ�D(zhu��n)�h(hu��n)��ݔ���S�ď����i���b��Ҳ��������λ��ָʾ����ݔ���Sֹ�ӭh(hu��n)���B��һ����U����U�Sݔ���Sͬ���\(y��n)�У�ͨ�^�c��U�B�ӵ��X�l�匢ݔ���Sλ���D(zhu��n)�Q�����̖���ṩ�o���ܿ��ư�������^��̖���yλ����ݔ����ͬ�r��(zh��)�ЙC(j��)��(g��u)���г�Ҳ�����X�l���ϵăɂ�����λ�_�P(gu��n)�_���������ɃəC(j��)е��λ���o(h��)��
3����(zh��)�ЙC(j��)��(g��u)����ԭ��
늄ӈ�(zh��)�ЙC(j��)��(g��u)����늄әC(j��)���(q��)��Դ����ֱ���������Ƽ�������̖��ԭ�����K�D��D3��ʾ����(d��ng)��������ݔ�����һ����̖ݔ��r������̖�cλ����̖�M(j��n)�б��^����(d��ng)�ɂ���̖��ƫ��ֵ����Ҏ(gu��)�������^(q��)�r���������a(ch��n)������ݔ�����(q��)���ŷ�늄әC(j��)�D(zhu��n)��ʹ�p������ݔ���S���pС�@һƫ��ķ����D(zhu��n)����ֱ��ƫ��С�����^(q��)��ֹ���˕rݔ���S�ͷ�(w��n)�����cݔ����̖������(y��ng)��λ������
4���������Y(ji��)��(g��u)
�������������·��������������LED ���I������������Ӿ����ӵȽM���������ŷ��Ŵ����Ԍ��Æ�Ƭ̎��������A(ch��)��ͨ�^ݔ���·��ģ�M��̖���yλ�����̖�D(zhu��n)�Q�ɔ�(sh��)����̖��̎��������(j��)�ɘӽY(ji��)��ͨ�^�˹����ܿ���ܛ�������@ʾ�Y(ji��)����ݔ��������̖��
5���{(di��o)��(ji��)�y�����Y(ji��)��(g��u)
�{(di��o)��(ji��)�y�c��ˇ�ܵ��б��{(di��o)���|(zh��)ֱ�ӽ��|���yо���y�w��(n��i)�\(y��n)������׃�yо�c�y��֮�g����ͨ��e������׃�y�T������ϵ��(sh��)�Ϳ��Ԍ���ˇ����(sh��)�M(j��n)���{(di��o)��(ji��)��
�D�o��ֱͨ���y����ֱͨ�p�y���ĵ��ͽY(ji��)��(g��u)���������y�w(��ߜ����y�w)���y�w�����y�w���yо�c�y�U�M�ɵ��yо�������y��������������ȽM����
ֱͨ���y�����y�w��(n��i)ֻ��һ���yо��һ���y���������c(di��n)�ǽY(ji��)��(g��u)������й©��С(�������Д�)�����S����С����ˣ����m����Ҫ��й©��С�����������^С�ĸɃ����|(zh��)�Ĉ������ڑ�(y��ng)���Б�(y��ng)�eע�������S��������ֹ�y�T�P(gu��n)������ֱͨ�p���{(di��o)��(ji��)�y���y�w��(n��i)�Ѓɂ��yо���y�������cͬ�ڏ��Ć����y�������ͨ�����s��20%��25%����?y��n)����w���������yо�ϵ���������������������������yо����ͬ�r�P(gu��n)�]������p���y�������S�������й©���^������c(di��n)�����m�����y�ɶˉ����^��й©��Ҫ�ߵĸɃ����|(zh��)���������m���ڸ�ճ�Ⱥͺ��w�S�Ĉ�����
1����(zh��)����������,������ģ�K�Դ����̖������̎���������z���Դ늉��Ƿ����_��늄әC(j��)�Ƿ�ྀ��ʮо���^�Ķ˵������K���Ƿ�ྀ��늄әC(j��)���λ������ݸ��Ӳ��^�Ƿ��������Ì��Ȼ��Q���Д����ģ�K�Ƿ�������
2����(zh��)����������, �Դ��������̖������̎���������z��ݔ����̖�O�Ե��Ƿ����_���Ì��Ȼ��Q���Д����ģ�K�Ƿ�������
3���{(di��o)��(ji��)ϵ�y(t��ng)����(sh��)��������(d��ng)��(d��o)��(zh��)�����l����ʎ̎���������{(di��o)��(ji��)���ą���(sh��)���������m��������ϵ�y(t��ng)�a(ch��n)����ͬ�̶ȵ���ʎ�����چλ�·�{(di��o)��(ji��)ϵ�y(t��ng)���������^С���e�֕r�g�^�����֕r�g���������^���ܮa(ch��n)��ϵ�y(t��ng)��ʎ������ͨ�^ϵ�y(t��ng)�����ķ������������x���@Щ����(sh��)��ʹ��·���ַ�(w��n)���ٶȡ�
4����(zh��)����늙C(j��)�l(f��)��Ѹ�١���ʎ�������̕r�g��(n��i)ֹͣ����̎���������ý���2V 늉��n�y����ģ�Kݔ����Ƿ����ɔ_�ӣ��z����̖���Ƿ���Դ�����x���λ�����λ���侀�Ƿ����ã������M�������Ƿ�������
5����(zh��)���������ʲ��M(j��n)�����ЬF(xi��n)��������̎���������z������������̖�����r�g�Ƿ����_��
6����(zh��)����λ�÷�����̖̫���̫С̎���������z��“��λ”��“�г�”�λ���{(di��o)���Ƿ����_�����Q����ģ�K�Дࡣ
7������̖���(zh��)����ȫ�_��ȫ�P(gu��n)����λ�_�P(gu��n)Ҳ��ͣ̎���������z�����ģ�K�Ĺ����x���_�P(gu��n)�Ƿ������_λ����“��λ”��“�г�”�λ���{(di��o)���Ƿ����_�����Q����ģ�K�Дࡣ
8����(zh��)������ʎ���Q��̎����������Ҫ����?y��n)��`�����{(di��o)��̫�������`��^(q��)̫С���^���`������ʹ��(zh��)����С��·�o����(w��n)�����a(ch��n)����ʎ������r��{(di��o)�`�����λ���`���������w����׃��̫������(zh��)�ЙC(j��)��(g��u)�����������{(di��o)��(ji��)�y�x��������y����С�_�ȹ�����
9����(zh��)��������������������λ�_�P(gu��n)������늙C(j��)��ֹͣ̎���������z����λ�_�P(gu��n)����λ�_�P(gu��n)�侀�Ƿ��й��������Q����ģ�K�Д���
10����(zh��)����Ƥ����̎���������z���(zh��)������(n��i)�����Ӳ����Ƿ�p�Ŀ�����“��λ”��“�г�”�λ���{(di��o)���Ƿ����_����λ�_�P(gu��n)�Ƿ����_��
-

늄���ͨ���y
늄���ͨ���y��������ʽ��(zh��)�ЙC(j��)��(g��u)����ͨ���y�M�ɵ����D(zhu��n)��Д��{(di��o)��(ji��)�y�T������...
-

�ھ����]ʽȡ���y-��PFAȡ��ƿ
���� �ھ����]ʽȡ���y-��PFAȡ��ƿ����Q�ˬF(xi��n)��ȡ���y�ď�(f��)�s�Y(ji��)��(g��u)��ȡ��ƿ...
-

�ھ��r��ȡ���y-����ȫ��-PFAȡ��ƿ
���� �ھ��r��ȡ���y-����ȫ��-PFAȡ��ƿ����Q�ˬF(xi��n)��ȡ���y�ď�(f��)�s�Y(ji��)��(g��u)��ȡ...
-

�oˮ������ȡ���b��-�����_���w�w�b��
���� �oˮ������ȡ���b��-�����_���w�w�b�ã���Q�ˬF(xi��n)��ȡ���y�ď�(f��)�s�Y(ji��)��(g��u)��...


